超寬范圍輸入的開關電源電路設計
薛明歧,沈雷明
江蘇斯菲爾電氣有限公司
0.引言
開關電源基于自身的體積小巧和轉換效率高的特點已在電子產品中得到了廣泛的應用,特別是美國PI公司開發的TOPSwitch系列高頻開關電源集成芯片的出現,使電路設計更為標準成熟、簡潔便捷。但該TOPSwitch系列的集成芯片其典型輸入電壓設計為不高于275V的情況下工作,在工業現場,電網的電壓往往受用電負載的變化而變動,特別是負載較大時情況尤其嚴重,另外現場環境的干擾尖峰也會疊加在輸入電壓上一起進入電源電路,致使在惡劣環境下正常供電的電源芯片或其它的元件極其容易損壞。超寬范圍輸入的電源可在輸入80~400V的范圍內正常工作,同時也為現場任意采用220V相電壓或380V線電壓,還是一次高壓互感器出來的100V電壓,均可直接使用提供了方便。
1.基于TOP242N的多路實用開關電源的設計
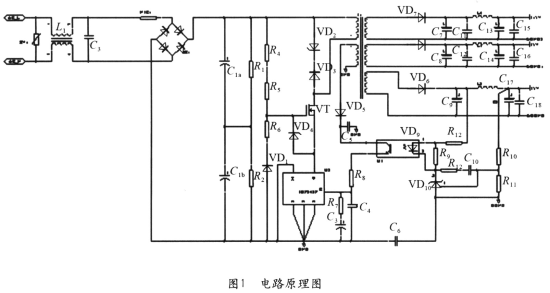
本文利用了TOP242N設計了一個實用的三路輸出的開關電源,其輸出分別為5 V/0.6A、5V/0.1 A、15V/0.15A,電路原理圖如圖1所示。要求輸入電壓范圍為交流80~400V,輸出總功率約為6W左右。
1)前端電路設計
當輸入電壓要求為AC400V時,考慮輸入時電源的波動變化為±15%,則最高輸入電壓將達到460V左右,此輸入電壓經整流濾波后,其電壓可達650V左右,再考慮加上輸出反饋的電壓Uor和漏感形成的尖峰電壓疊加后其最高電壓將超過800V,而該芯片的最高電壓為700V,為了保證TOP242能正常安全工作,在設計前端電路時增加了一個MOS管,讓MOS管與TOP242串接,并實現與TOP管同步開關來提高整體耐壓。本設計采用的MOS管是IR公司的IRFBC20,其耐壓為600V,導通關斷時間為幾十個ns,這可以大大減少開關損耗。MOS管的通斷由TOP242N控制,這樣可以使MOS管和TOP242N內部的開關管時序保持一致,見圖1。

2)外圍控制電路設計
該電路將TOP242N的極限電流設置為內部最大值,將TOP242N設為全頻工作方式,開關頻率為1 32kHz,把多功能腳M與S短接。
3)穩壓反饋電路設計
反饋回路的形式由輸出電壓的精度決定,本設計采用“光耦加TL431”的反饋方式,見圖1。它可以將輸出電壓的變動控制在±1%以內,反饋電壓由5V輸出端取樣。電壓反饋信號通過電阻分壓器R10、 R11獲得取樣電壓后,將與TL431中的2.5V基準電壓進行比較并輸出誤差電壓,然后通過光耦改變TOP242N的控制端電流Lc,再通過改變占空比來調節輸出電壓使其保持不變。光耦的另一作用是對冷地和熱地進行隔離。尖峰電壓經R8、C4濾波后,可使偏置電壓即使在負載較重時,也能保持穩定,調節電阻R10、R11可改變輸出電壓的大小。
4)高頻變壓器設計
一般應選用能夠滿足高頻開關的錳鋅鐵氧體磁心,為便于繞制,磁心形狀可選用EI或EE型,變壓器的初、次級繞組應相間繞制。高頻變壓器的設計由于要考慮大量的相互關聯變量,因此計算較為復雜,為減輕設計者的工作量,PI公司為TOPSwitch開關電源的高頻變壓器設計制作了專用的設計軟件,設計者可以方便地應用該軟件設計高頻變壓器。
5)次級輸出電路設計
輸出整流濾波電路由整流二極管和濾波電容構成。整流二極管選用肖特基二極管可降低損耗并消除輸出電壓的紋波,但肖特基二極管應加上功率較大的散熱器;電容器一般應選擇低ESR等效串聯阻抗的電容。為提高輸出電壓的濾波效果,濾除高頻開關過程所產生的電壓噪聲和電壓尖峰,在整流濾波環節的后面通常應再加一級LC濾波環節。
6)保護電路設計
為了保護電源在瞬間高壓下能正常工作,在電源的輸入端還設計了附加的過電壓保護措施,見圖1,即在輸入端并接了較大功率的壓敏電阻,并且在后級加上共模電感和負溫度系數的熱敏電阻,可有效的抑制開機瞬間的電壓浪涌沖擊。為防止在開關周期內,TOP242N關斷時漏感產生的尖峰電壓使TOP242N損壞,電路中設計了由鉗位齊納管VD5、阻斷二極管VD6組成的保護網絡。該網絡在正常工作時,VD5上的損耗很小;而在啟動或過載時,VD5即會限制漏極電壓。
2.電源性能測試及結果分析
根據以上設計方法,對采用TOP242N設計的多路輸出開關電源的性能進行了測試。實測結果表明,該電源在交流輸入60~500V時,且在60°高溫條件下,電源都能可靠穩定工作,電源的效率約為85%以上,紋波電壓、輸出電壓穩定精度都在規定的范圍內。在EMC測試中,浪涌±4000V,快速脈沖群土4000V也能正常工作,各項性能指標經測試均較滿意。
3.結束語
如本文所述,由于在前端設計時增加了串接的場效應管同步開關,使集成芯片TOP242的工作電壓范圍大大擴展,有效地提高了開關電源在工業現場各種環境下工作的可靠性和便利性,實用性能強。本文的設計原理可應用在TOPSwitch系列或其它系列的電源集成芯片的耐壓擴展,有較好的應用效果。■
