1.引言
近年來,隨著互聯網、云計算、移動互聯網和物聯網等技術的快速發展,數據中心系統規模不斷增大,重要性越來越高,其對系統彈性、可用性、運營效率、可運維性等提出了更高的要求。作為數據中心供配電系統的關鍵組成部分,UPS無疑需要匹配這種要求。在此背景下,UPS模塊化已經成為業界的共識。與傳統塔式機相比較,模塊化UPS具有以下優勢:
1)投資有效性:隨需擴容,節省初期投資;
2)模塊冗余高可靠性:避免出現重大斷電事故;
3)易維護性:在線熱插拔,維護簡單快速,無須轉旁路;
4)節能環保性:對電網污染小,高效率及模塊休眠等技術減少能源浪費。
正因為具有如此眾多的優點,目前大多數UPS廠商都已發布模塊化UPS,越來越多的用戶已經或正在考慮使用模塊化UPS建設新數據中心。但現今市場上的模塊化UPS所采用的技術不盡相同,客戶在選用過程中有一定的困惑,本文將基于筆者的應用實踐與理解對兩種主流架構的模塊化UPS進行剖析,希望能給各位讀者一些幫助及啟發。
2.模塊化UPS的兩種典型架構
1)分布式架構
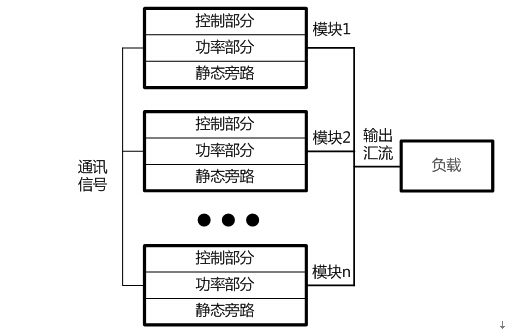
圖1中展示了分布式模塊化UPS的系統架構。

圖1 分布式結構的模塊化UPS架構
分布式是早期模塊化UPS經常使用的一種架構。此類模塊化UPS系統層面上等價于數臺獨立的UPS直接并聯,其功率模塊利用小型UPS改造而成,可自主獨立工作,其特點是:①除整流、逆變的控制外,均流與邏輯切換也由內部控制單元控制;②內置容量與功率模塊容量一致的靜態旁路,在旁路模式時,由每個模塊內的靜態旁路共同承擔負載。
2)分布+集中式架構
與之相對應,圖2展示了另一類架構的模塊化UPS。

圖2 分布+集中式結構模塊化UPS架構
分布+集中式結構的模塊化UPS設備所有的功率模塊內置控制單元用于本模塊的整流器與逆變器控制,而將整個系統的均流及邏輯切換等功能從模塊內部控制單元中提取出來,由一個集中的控制模塊控制。為了消除可能引入的單點故障,該控制模塊及相應通訊總線均進行1+1冗余。當一個控制單元出現故障時,整個UPS系統中功率模塊可由另一處于熱備狀態的控制單元無縫接管系統控制,保障系統不間斷運行。同時,功率模塊內不再內置靜態旁路,系統配置一個靜態旁路模塊,其容量即為系統容量。
- 1
- 2
- 總2頁
來源:互聯網
http:www.x5a5.com/news/2014-9/20149241720.html
