引言:
隨著互聯網技術的迅猛發展和普及,拓展大型數據中心(IDC)業務成為電信運營商主體業務發展的重點,這樣的大型一類IDC機房其對電源的性能的要求極其苛刻,不僅要求UPS電源具有極高的可靠性和穩定性,而且要求電源系統必須具有高效的“綠色節能”效果,中國電信YAHOO機房電力系統改造工程就對綠色環保提出了極高的要求。伊頓愛克賽公司提供的UPS解決方案在眾多的競爭廠家中脫穎而出,成為該項目的最終之選。
需求背景分析:
中國電信YAHOO機房主要是為YAHOO機房服務器等IDC關鍵設備提供可靠穩定的、不間斷電源保障, 負載總容量高達800KVA,它面向YAHOO網絡終端運作,這也是全球領先的互聯網服務提供商-YAHOO公司在亞洲地區最大的終端機房, 任何的信息中斷都將帶來不可估量的直接經濟損失和嚴重的負面影響,因此對電源保障的要求,特別是對UPS系統自身可靠性和系統性能的要求是非常苛刻的,不僅要求整個電源保障系統具有高度的冗余性,冗余系統間杜絕單點故障隱患,更要求構成系統各環節的設備應具有軍用級的品質,同時還要求所提供的方案和設備必須實現對電網無污染、高效節能的“綠色”指標。
系統構架上要求達到兩套(共計6臺)“2+1”冗余,實現雙總線輸出供電保護,并且將來能方便地擴容為兩套(共計8臺“3+1”冗余保護。用戶在采購UPS時,還提出了明確的要求,具體要求如下:
1) 負載為一級等級負載。
2) 400KVA 6臺, 同步控制器1臺, STS 6臺。
3) 2+1冗余,以后擴容為3+1。
4) 現貨供貨
方案設計:
基于對中國電信YAHOO機房用戶需求背景的綜合分析,伊頓愛克賽公司技術團隊提出了以保證用戶負載的可靠供電為設計前提,同時具備高效節能的一攬子解決方案。
在系統方案構架設計上,經過嚴格的可靠性分析、比較和實際調研,否定了可靠性較差的基于分散旁路的(2+1)冗余并機方案,因為這一方案不僅在多臺UPS構成的并機系統中存在旁路系統不可靠的固有特征外,而且還在國內一些重要的數據中心應用中多次出現系統宕機的嚴重事故;其次,從未來的擴容目標看,也是一樣,主要UPS制造商的獨立旁路并機系統的可擴充并機臺數均小于集中旁路的臺數;第三,通過對國內頂級數據中心電源系統應用的實際調研,發現這些數據中心無一例外地采用了集中旁路的并機系統構架,如交總行數據中心、工總行數據中心、農總行數據中心、中總行數據中心等。基于上述因數考慮,盡管集中旁路方案的成本投入將高于分散旁路方案的 30%,但是考慮到數據中心業務的重要性,本方案最終推薦選用可靠性更高的兩套集中旁路(2+1)冗余并機系統,來實現用戶要求的雙總線輸出供電方案。
在UPS的選擇上,具有軍用級品質和業內最佳口碑的伊頓PW9315機器,無疑是無可替代的最佳選擇。該UPS單機的MTBF就可達到360,000小,機器內部關鍵部位真正的冗余,保障了用戶在運行中單機的可靠性,愛克賽獨有的無線并機技術,使得冗余并機系統無單點故障的隱患超,大屏幕的人性化的開關機及UPS監控系統,使得日常維護簡單方便,不會有誤關機等人為誤操作事件的發生,實際統計全球5萬多套9315 UPS的可靠性99.9978%,也進一步昭示了9315產品的軍用級品質和產品的高度成熟性。
關于“綠色節能”指標的設計考慮,對于大型數據中心,伊頓愛克賽的設計目標是在保障電源系統高可靠性的同時,盡可能地降低用戶的使用成本指標,使用戶不僅買得起還能用得起。眾所周知,六脈沖相控整流UPS會產生大量的電力諧波對電網造成污染,同時影響柴油發電機的帶載率,因此,對UPS系統采取必要的諧波改造措施,使其諧波反饋量符合電網的“綠色”負載要求,也是當今IDC 建設需要考慮的關鍵問題之一。在分析了12脈沖+ 11次濾波器方案,有源濾波器方案,和伊頓愛克賽智能化濾波+阻波諧波方案的諧波補償效果及能耗后,決定在本方案中選用伊頓愛克賽智能化濾波+阻波的諧波方案來實現“綠色節能”的目標。由于本方案為400K(2+1) 并機系統,所以其每臺UPS的最大額定帶載率為66.7%,考慮一定的余量,實際負載的最大帶載率約為50%。在50%的負載下,采用上述三種諧波補償方案的諧波指標THDI 都在8~9%左右,已經很好地實現了電網“綠色“負載的要求,但是其三種方案產生的自身損耗卻差異盛大,對某電信公司的實際測量數據顯示如下表所示,可見在十年的UPS使用周期內,伊頓愛克賽的智能化濾波-阻波器能為用戶節約幾百萬元的電費,足以用來再購買一套新的UPS系統。
|
濾波方案 |
諧波濾波效果(50%負載) |
效率損耗 |
800KVA實際負載下的能耗(PF=0.8) |
|
12脈沖+11次濾波器 |
8.9% |
10% |
64KW |
|
有源濾波器 |
8.2% |
8% |
51.2KW |
|
伊頓智能化濾波-阻波器 |
8.5% |
3% |
19.2KW |
|
濾波方案 |
每天的 電能損耗 |
每年的 電能損耗 |
10年使用期需要額外支付的電費 |
|
12脈沖+11次濾波器 |
1536度 |
560640度 |
4,485,120元 |
|
有源濾波器 |
1128度 |
448512度 |
3,588,096元 |
|
伊頓智能化濾波-阻波器 |
460度 |
168192度 |
1,345,536元 |
系統實施
中國電信的領導和專家在對各廠家的投標系統方案及構成產品的關鍵參數與指標進行了非常細致的考評,最終伊頓愛克賽提交的系統方案,以其在可靠性方案和綠色節能指標上的獨到考慮,再一次在業內專家審慎的評選中脫穎而出摘得了技術分的桂冠。此外,伊頓愛克賽在業內的口碑、完善的服務體系、大量的現貨儲備和充足的備件保障也深深的打動了中國電信的心――買伊頓愛克賽就是買放心。
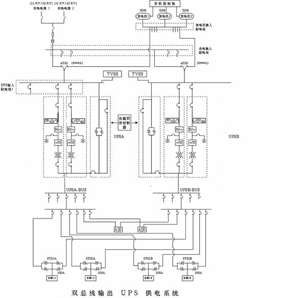
最終,YAHOO機房的UPS供電系統系統購買了PW9315 400KVA 6臺,SBM集中旁路柜2臺,同步控制器1臺,STS(400A)6臺,由此構成的雙總線“2+1”冗余并機系統的整體系統可靠性將遠遠大于99.9999%,使YAHOO機房負載供電的可靠性得到了充分的保證,其系統實施拓撲圖如下圖所示。

總結
針對中國電信YAHOO機房供電系統的可靠性及可用性要求,我們實現了基于集中旁路的“2+1”冗余并機UPS系統構成的雙總線供電設計方案,使供電的可靠性提升到99.9999%,同時充分考慮了IDC機房的能耗問題,推薦了“綠色節能”的系統解決方案。該系統迄今的安全穩定運行,對于保證中國電信YAHOO機房服務器信息資源(數據、語音和圖像信息)的遠程處理、存儲和轉送的“時效性”,起到了關鍵的保護作用;與其它諧波濾波方案相比,極大地降低了系統的運行成本,為用戶節省了大量的電費,達到了很好的節能減排效果。
編輯:ronvy
http:www.x5a5.com/news/2007-11/2007119144542.html
