摘要:升壓變換器通常應用在彩色監視器中。為提高開關電源的效率,設計者必須選擇低開關損耗的MOSFET。在升壓變換器中,利用QFET新型MOSFET能夠有效地減少系統損耗。
1 引言
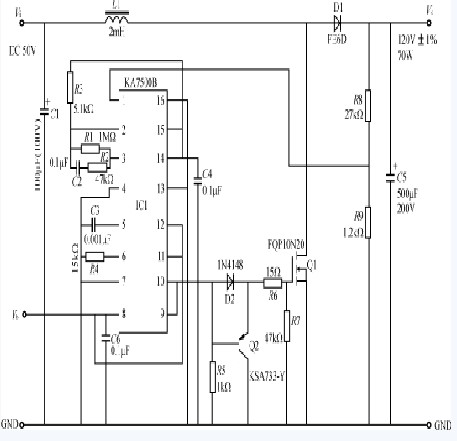
在開關電源設計中,效率是一個關鍵性的參數。輸入和輸出濾波電容器、變壓器磁芯的幾何圖形與特性及開關器件等,都會影響系統的效率。為減小濾波電容和磁性元件的尺寸,開關電源的頻率在不斷提高。因此,功率器件的開關損耗在整個系統損耗中占有更大的比重。選用低開關損耗的MOSFET,是提高SMPS效率的重要環節。快捷(又名仙童)半導體新發明的QFET系列,是新一代功率MOSFET,用其可以獲得低開關損耗。本文回顧了升壓型變換器的基本工作原理,作為QFET的一個應用實例,介紹了FQP10N20型QFET在70W彩色監視器升壓變換器電源中作為開關使用的優點。
2 升壓變換器工作原理
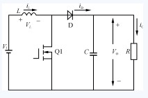
升壓變換器是將一個DC輸入電壓變換成比輸入電壓高的并經過調整的DC輸出電壓的電源變換器,其基本電路如圖1所示。當開關Q1導通時,輸入DC電壓Vi施加到電感器L的兩端,二極管D因反偏而截止,L儲存來自輸入電源的能量。當開關Q1關斷時,L中的儲能使D正偏而導通,并將能量傳輸到輸出電容C和負載R中。

圖1升壓變換器基本電路
圖2為圖1電路的相關波形。穩態時在一個開關周期內,電感器L儲存的能量與釋放的能量保持平衡,用伏秒積表示如下:
ViDTs=(VO-Vi)(1-D)Ts(1)
式中Ts為開關周期,D為開關占空比。從式(1)可得:

由于D<1, 故 VO>Vi。L兩端的電壓為:
當開關Q1開通時,根據公式(3),電感電流的變化可用式(4)計算:
- 1
- 2
- 3
- 總3頁
免責聲明:本文僅代表作者個人觀點,與電源在線網無關。其原創性以及文中陳述文字和內容未經本站證實,對本文以及其中全部或者部分內容、文字的真實性、完整性、及時性本站不作任何保證或承諾,請讀者僅作參考,并請自行核實相關內容。
本文鏈接:新型MOSFET在升壓變換器中減少開關
http:www.x5a5.com/news/2011-10/20111011153747.html
http:www.x5a5.com/news/2011-10/20111011153747.html
文章標簽: MOSFET/開關損耗/升壓變換器




在電感電流連續模式中,IO>()DTs。為保持較低的電感峰值電流和較小的輸出紋波電壓,按照慣例,推薦ΔiL=0.3io。于是式(4)可改寫為:





