隨著信息技術的不斷發展,物聯網產業已涉及通信、交通、食品、金融、智能家居等多個領域,而穩固的電力保障儼然已成為物聯網發展的重要基礎。日前,臺達UPS以其卓越的品質,完善的服務體系,成功護航成都嘉石科技物聯網高端制造核心制造項目。
在國內眾多中心城市中,成都率先提出物聯網產業發展規劃,領跑物聯網產業。日前,成都嘉石科技建設的物聯網高端制造核心項目提出了對廠區光刻設備和離子注入設備提供不間斷電源供電保護,臺達NT UPS電源以其完美的解決方案為其項目提供電力保障。
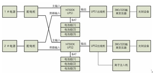
該方案采用臺達NT系列工業級500KVA UPS 2臺,單機后備時間5min配置蓄電池,臺達NT UPS雙變換在線式設計,標配輸出隔離變壓器,抗沖擊能力強、可帶100%三相不平衡負載,獨特的電池漏液偵測功能系統運行更高安全可靠,輸出電力品質高、穩定可靠。

該方案為成都嘉石科技物聯網高端制造核心項目生產設備提供穩定可靠的電源供應。臺達NT系列工業級UPS為企業正常、安全生產提供了堅實的電源保障。
作為全球最大的電源供應器制造商,臺達始終堅持以追求高品質及信賴性的產品為首要目標,不斷創新。以其卓越的研發能力、創新的產品設計成為行業的領導者。<
免責聲明:本文僅代表作者個人觀點,與電源在線網無關。其原創性以及文中陳述文字和內容未經本站證實,對本文以及其中全部或者部分內容、文字的真實性、完整性、及時性本站不作任何保證或承諾,請讀者僅作參考,并請自行核實相關內容。
本文鏈接:臺達NT UPS護航成都嘉石科技物聯網
http:www.x5a5.com/news/26730.htm
http:www.x5a5.com/news/26730.htm
文章標簽: 物聯網/臺達UPS/電力
